豆豆网

 找回密码
 立即注册

QQ登录

只需一步,快速开始

查看: 2256|回复: 0

商铺配电系统图纸.

[复制链接]

0

主题

0

帖子

1052

积分

超级版主

Rank: 8Rank: 8

积分
1052
发表于 2020-9-26 21:03:00 | 显示全部楼层 |阅读模式

该帖子包含附件可供参考学习和下载,您可以 搜索 更多您想要的资源


广东某商铺配电系统图。

a1商铺配电柜.jpg
a1商铺配电柜.jpg
a1总配电柜.jpg
a1总配电柜.jpg
a2商铺配电柜.jpg
a2商铺配电柜.jpg
a2总配电柜.jpg
a2总配电柜.jpg
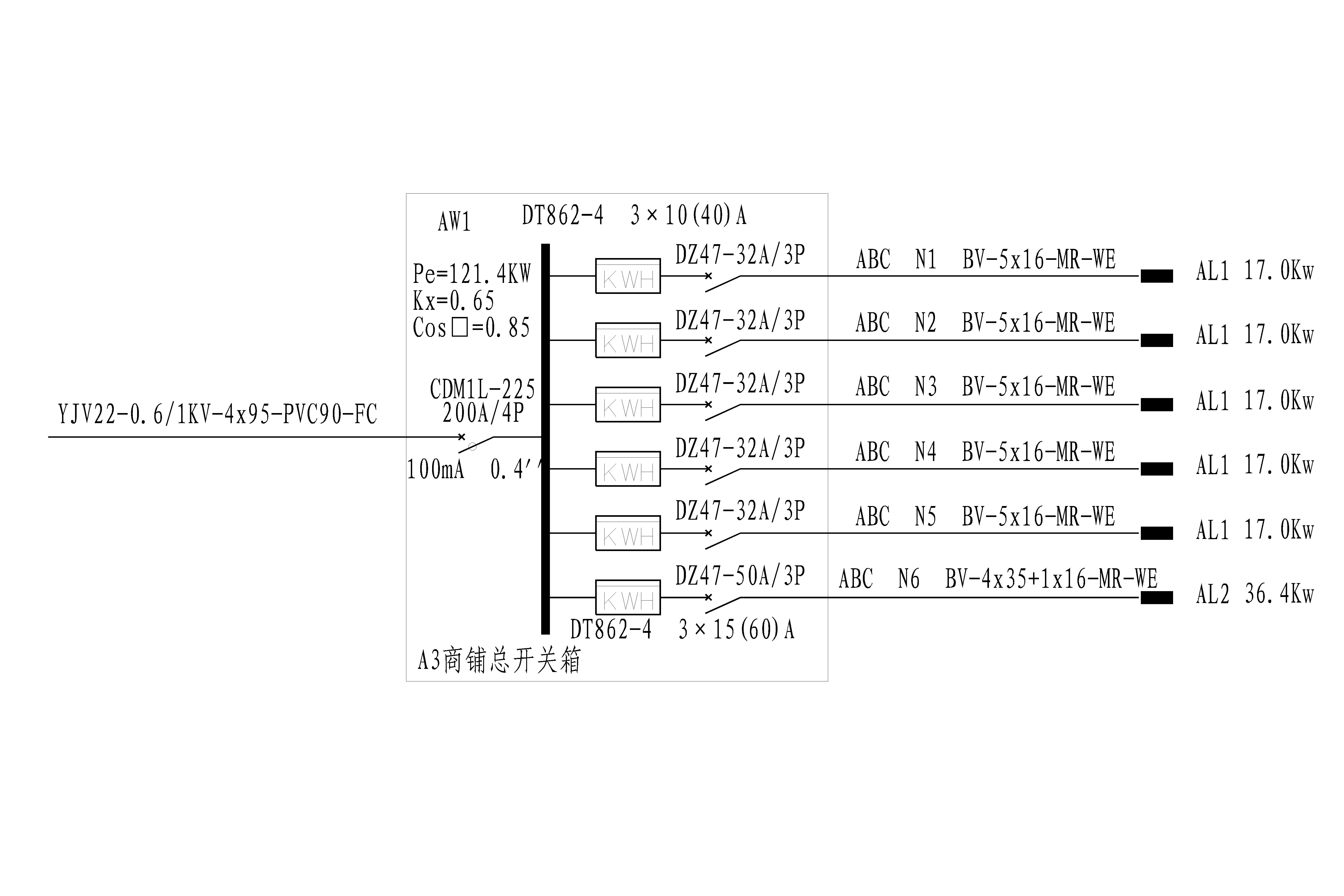
a3商铺配电柜.jpg
a3商铺配电柜.jpg
a3总配电柜.jpg
a3总配电柜.jpg
a区车库双电源照明切换箱.jpg
a区车库双电源照明切换箱.jpg
b1商铺配电柜.jpg
b1商铺配电柜.jpg
b1总配电柜.jpg
b1总配电柜.jpg
b2商铺配电柜.jpg
b2商铺配电柜.jpg
b2总配电柜.jpg
b2总配电柜.jpg
b3商铺配电柜.jpg
b3商铺配电柜.jpg
b3总配电柜.jpg
b3总配电柜.jpg
b区车库照明双电源切换箱.jpg
b区车库照明双电源切换箱.jpg
主电缆图.jpg
主电缆图.jpg
低压配电柜一次结线图.jpg
低压配电柜一次结线图.jpg
污水泵双电源切换箱.jpg
污水泵双电源切换箱.jpg
消防泵房双电源切换箱.jpg
消防泵房双电源切换箱.jpg
以上是部分图纸截图,有些图框没有放大后再截图,可能截图里不清晰或者看不到内容,您可以在下载后查看具体内容

温馨提示:该资料由网友于2020-9-26 21:03:00上传分享,您可以下载该资料进行学习和参考,如有侵权内容或者违法行为,请及时联系站长删除,如有疑问,您可以在商业建筑专区发帖交流相关知识。

附件2099v11ecwscc1efw0f1ce1.rar

4.42 MB

售价: 100 积分    赚积分

相关帖子

回复

使用道具 举报

您需要登录后才可以回帖 登录 | 立即注册

本版积分规则

QQ|联系我们|豆豆网 ( 苏ICP备20004746号-1 )

GMT+8, 2025-12-28 22:58 , Processed in 0.017653 second(s), 27 queries .

本站所有内容均由网友自主分享,如有侵权内容或者违法行为,请及时联系站长删除,本站将根据实际情况进行积分奖励!请查看:免责声明

快速回复 返回顶部 返回列表