豆豆网

 找回密码
 立即注册

QQ登录

只需一步,快速开始

查看: 828|回复: 0

90500平米换热站旧城改造CAD施工图纸(11层小高层)(dwg)

[复制链接]

0

主题

0

帖子

1596

积分

超级版主

Rank: 8Rank: 8

积分
1596
发表于 2020-9-16 07:23:41 | 显示全部楼层 |阅读模式

该帖子包含附件可供参考学习和下载,您可以 搜索 更多您想要的资源


  • 附件设计说明:有
  • 建筑类别:住宅
  • 建筑高度类型:多层建筑,高层建筑
  • 建筑设计面积:90500平方米
  • 参考图纸:14张
  • 设计年代:近代
  • 设计内容:冷热源
  • 冷热源:市政热网
  • 项目所在地:河北

附件详情

该项目共3个高层住宅,其中1号、3号楼为33层高层,采暖系统根据建筑物高度,分为低区、中区和高区,2号楼为11层小高层,采暖系统并入低区系统。低区建筑采暖面积34500m,中区建筑采暖面积28000m,高区建筑采暖面积28000m。暖气片采暖方式,单位面积热指标取45W/m。低区热负荷:1553Kw,中区热负荷:1256Kw,高区热负荷:1256Kw。
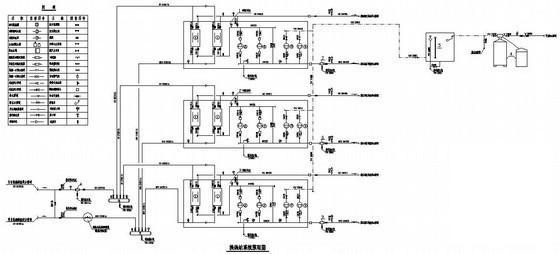
内容为仅换热站的改造设计,包括换热站设备布置平面图、管道剖面图、换热站系统原理图。
,共14张。

换热站改造 - 1
第 1 张图
换热站改造 - 2
第 2 张图
换热站改造 - 3
第 3 张图
换热站改造 - 4
第 4 张图
以上是部分图纸截图,有些图框没有放大后再截图,可能截图里不清晰或者看不到内容,您可以在下载后查看具体内容

温馨提示:该资料由网友于2020-9-16 07:23:41上传分享,您可以下载该资料进行学习和参考,如有侵权内容或者违法行为,请及时联系站长删除,如有疑问,您可以在建筑施工专区发帖交流相关知识。

附件2099v11ecwdd00c1fe1d0f0.rar

490.31 KB

下载  售价: 100 积分    赚积分

换热站改造相关帖子

回复

使用道具 举报

您需要登录后才可以回帖 登录 | 立即注册

本版积分规则

QQ|联系我们|豆豆网 ( 苏ICP备20004746号-1 )

GMT+8, 2025-12-31 18:26 , Processed in 0.016477 second(s), 28 queries .

本站所有内容均由网友自主分享,如有侵权内容或者违法行为,请及时联系站长删除,本站将根据实际情况进行积分奖励!请查看:免责声明

快速回复 返回顶部 返回列表