豆豆网

 找回密码
 立即注册

QQ登录

只需一步,快速开始

查看: 3190|回复: 0

一份商业综合体一期配电工程电气CAD施工图纸(第三类防雷)

[复制链接]

0

主题

0

帖子

625

积分

超级版主

Rank: 8Rank: 8

积分
625
发表于 2020-2-18 09:05:35 | 显示全部楼层 |阅读模式

该帖子包含附件可供参考学习和下载,您可以 搜索 更多您想要的资源


  • 建筑类别:商业
  • 建筑设计结构形式:钢筋混凝土结构
  • 建筑设计面积:200000平方米
  • 图纸设计深度:施工图
  • 参考图纸:33张
  • 设计年代:近代
  • 地下室用途:人防
  • 节点大样:人防
  • 防雷等级:第三类
  • 接地方式:TN-S
  • 项目所在地:浙江
  • 强电 设计: 供配电系统 ,配变电所,其它

附件详情

  • 电气设计 说明
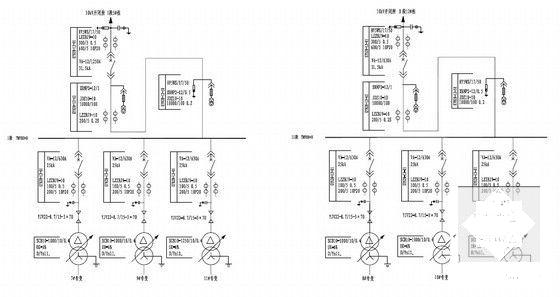
  • 10kv系统接线图
  • 开闭所主接线图及订货规范
  • 开闭所平面布置图
  • 开闭所槽钢布置图
  • 开闭所接地网布置图
  • 开闭所剖面图
  • 电缆清册
  • 主材料清单
  • 一层高压电缆桥架走向图
  • 五层高压电缆桥架走向图
  • B区地下一层高压电缆桥架走向图
  • A区变电所总高配10kv系统接线图
  • A区变电所总高配一段10kv开关柜订货图
  • A区变电所总高配二段10kv开关柜订货图
  • A区变电所电气平面布置图
  • A区变电所槽钢布置图
  • A区变电所接地网布置图
  • A区变电所0.4kv一次系统图及订货规范图一
  • A区变电所0.4kv一次系统图及订货规范图二
  • A区变电所0.4kv一次系统图及订货规范图三
  • B区变电所总高配10kv系统接线图
  • B区变电所总高配一段10kv开关柜订货图
  • B区变电所总高配二段10kv开关柜订货图
  • B区变电所电气平面布置图
  • B区变电所槽钢布置图
  • B区变电所接地网布置图
  • B区变电所0.4kv一次系统图及订货规范图一
  • B区变电所0.4kv一次系统图及订货规范图二
  • B区变电所0.4kv一次系统图及订货规范图三
  • 变电所剖面图一
  • 变电所剖面图二
  • 变电所剖面图三
  • 变电所剖面图四
  • ……

附件详情

该工程位于浙江省。总占地面积约6.6万方,总建筑面积约20万方。该资料设置10kV开闭所1座,变电所2座。新上1000kVA变压器8台,1250kVA变压器4台,合计总容量13000kVA。,图纸共33张。

开闭所槽钢布置图

开闭所接地网布置图

B区变电所0.4kv一次系统图及订货规范图三

B区变电所电气平面布置图

B区变电所总高配10kv系统接线图

变电所剖面图三

开闭所平面布置图

第 1 张图
第 1 张图
第 2 张图
第 2 张图
第 3 张图
第 3 张图
第 4 张图
第 4 张图
第 5 张图
第 5 张图
第 6 张图
第 6 张图
第 7 张图
第 7 张图
以上是部分图纸截图,有些图框没有放大后再截图,可能截图里不清晰或者看不到内容,您可以在下载后查看具体内容

温馨提示:该资料由网友于2020-2-18 09:05:35上传分享,您可以下载该资料进行学习和参考,如有侵权内容或者违法行为,请及时联系站长删除,如有疑问,您可以在商业建筑专区发帖交流相关知识。

附件2099v11edec011e2s201de0dcs.rar

7.29 MB

下载  售价: 100 积分    赚积分

相关帖子

回复

使用道具 举报

您需要登录后才可以回帖 登录 | 立即注册

本版积分规则

QQ|联系我们|豆豆网 ( 苏ICP备20004746号-1 )

GMT+8, 2025-11-9 12:52 , Processed in 0.015860 second(s), 28 queries .

本站所有内容均由网友自主分享,如有侵权内容或者违法行为,请及时联系站长删除,本站将根据实际情况进行积分奖励!请查看:免责声明

快速回复 返回顶部 返回列表