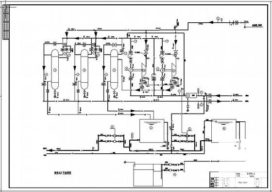
大学汽-水换热站工程CAD施工大样图
- 发布时间:2021-05-15
- 评论次数:0
- 浏览次数:0
- 文件大小:0.32 MB
- 收藏次数:0
-
文件名称:
附件-995797795077687899.rar
换热站工程下载
- 平阴苹果示范园项目汽-水换热站CAD施工图纸(dwg)
- 汽换热站全套设计dwg格式CAD图纸
- 一份大学汽-水换热站工程图(总共14页施工图纸)(基础CAD平面图)
- “汽改水”改造工程施工招标文件121p.pdf
- 重汽玉水西江幼儿园规划建筑方案2019,平面图
- 换热站水暖设计CAD施工大样图
- 换热站设备安装工程施工方案.doc
- 汽博城工程安全文明施工方案.doc
- 小区换热站全套设计CAD施工大样图(完整)(dwg)
- 小区换热站暖通工艺设计CAD施工大样图(dwg)
- [分享]警察学院换热站设计dwg格式CAD大样图(系统原理图)
- 换热站设计CAD施工大样图(波纹管换热器)(dwg)
- 33层住宅小区采暖设计CAD施工大样图(换热站详大样图)(dwg)
- 换热站施工CAD图纸(换热站设备平面布置图纸)(材料表)(dwg)
- 供热公司1号换热站工程施工组织设计.doc
- 旅游景区大型水冲公厕水施工CAD大样图(消防设计)
- 换热站机组原理CAD图纸(dwg)
- 换热站供电系统CAD图纸(dwg)
- 小区换热站CAD施工图纸(dwg)
- 现代城市换热站施工CAD图纸(dwg)
全部评论
评论网友评论仅友表达个人看法,并不表明本站同意其观点,不得发布违反法律法规的内容!
