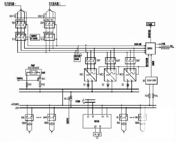
35KV变电站全套综合自动化系统设计CAD图纸
- 发布时间:2021-05-07
- 评论次数:0
- 浏览次数:0
- 文件大小:0.48 MB
- 收藏次数:0
-
文件名称:
附件-995857897508507688675.rar
变电站自动化系统下载
- 110kV变电站全套综合自动化系统CAD施工图纸
- 一份35KV变电站全套综合自动化系统CAD图纸(电气主接线)(dwg)
- 变电站保护配置及综合自动化系统CAD图纸(dwg)
- 35KV变电站系统CAD图纸(dwg)
- 35KV变电站全套电气二次设计CAD图纸
- 水泥厂35KV变电站设计全套施工CAD图纸
- 110KV变电站工程综合自动化系统设备二次图纸(目录)()
- 一份35KV变电站室外监控系统设计CAD图纸
- 35KV变电站全套电气二次图纸.
- 综合站房变配电自动化系统图_综合自动化系统网络图
- 35KV变电站室外监控系统CAD图纸(dwg)
- 35kV无人值班变电站初设初设图纸(供配电系统).
- 35KV变电站电气二次系统控制原理CAD图纸
- 110kV及以下变电站自动化系统解决方案.pdf
- [CAD]110kv变电站典型设计图纸整套(自动化)
- [CAD]35kv变电站典型设计图纸(初步设计).dwg
- 一份35KV变电站设计电气CAD施工图纸
- 35KV变电站综保厂家典型设计图纸说明.
- [CAD]35KV变电站综保厂家典型设计图纸.dwg
- 35KV变电站结构设计CAD施工图纸
全部评论
评论网友评论仅友表达个人看法,并不表明本站同意其观点,不得发布违反法律法规的内容!
