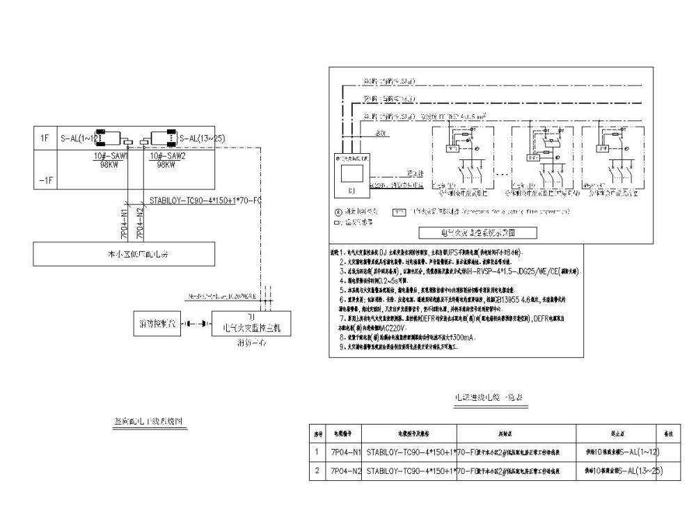
小型单层商业楼电气施工CAD图纸
- 发布时间:2021-05-15
- 评论次数:0
- 浏览次数:0
- 文件大小:3.46 MB
- 收藏次数:0
-
文件名称:
附件-996099565009098679.zip
商业楼施工下载
- 单层小型管理用房强电施工CAD图纸
- 小型医院电气全套施工CAD图纸
- 小型门卫房电气施工CAD图纸
- 小型供水站电气施工CAD图纸
- 一份小型单层建筑单层建筑加药间建筑dwg格式CAD图纸
- 一份小区茶楼及小型商业楼给排水CAD施工图纸
- 4层小型商业楼暖通平面CAD施工图纸(dwg)
- 单层附属用房电气施工CAD图纸
- 单层供水站电气施工CAD图纸
- 单层框架结构商业楼结构CAD施工图纸(dwg)(丙级独立基础)
- 单层住宅区商业楼结构CAD施工图纸(dwg)
- 单层框架结构商业楼结构设计施工CAD图纸
- 单层住宅区商业楼结构施工CAD图纸(框架结构)
- 2层商业楼电气CAD施工图纸
- 甲级院_多层商业楼电气施工CAD图纸
- 两层商业楼电气施工CAD图纸
- 多层商业楼电气施工CAD图纸
- 多层商业楼电气施工CAD图纸(2019)
- 高层商业楼电气施工图纸(106张)
- 单层小型仿清代建筑混凝土结构施工方案图纸CAD
全部评论
评论网友评论仅友表达个人看法,并不表明本站同意其观点,不得发布违反法律法规的内容!
