29层小区1#住宅楼给排水施工CAD图纸

  • 设计详细说明:有
  • 建筑类别:住宅
  • 建筑高度类型:高层建筑
  • 建筑设计面积:14365.22平方米
  • 建筑地上层数:29层
  • 建筑地下层数:1层
  • 图纸设计深度:施工图
  • 参考图纸:11张
  • 设计年代:近代
  • 生活供水设计:生活给水系统
  • 排水设计:污水系统
  • 消防设计:室内消火栓系统
  • 供水方式:市政供水,变频供水,分区供水
  • 供水分区:三区
  • 消火栓用水量室外(L/S):15
  • 消火栓用水量室内(L/S):20

附件详情

项目概要
2.1 本项目为某小区1#住宅楼
2.2 建筑防火类别:一类高层居住建筑。
2.3 建筑类别:该项目为二十九层住宅楼,地下室为丁戊类储藏间,一层至二十九层为住宅;总建筑面积 14365.22m2/,建筑总高度88.30m。
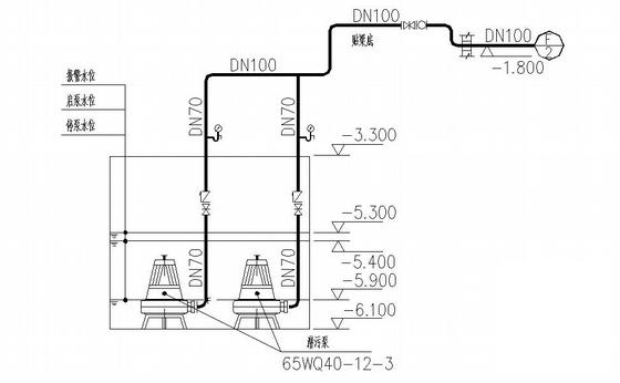
2.4 设计内容:生活给水系统、生活污水系统、地下室压力废水系统、消火栓给水系统、灭火器配置。
3. 管道系统
3.1 生活给水系统
3.1.1 小区给水环网管径为DN200,市政给水管网供水压力为0.30MPa。
3.1.2 住宅用水量定额选用150L/人·d,用水人数392人,使用时数为24h,小时变化系数K/h=2.65,最高日用水量 58.8m3//d,最大时用水量6.5m3//h。
3.1.3 给水系统分区:一层至五层为低区,由市政给水管网直接供水;六层至十七层为中区,由中区变频供水机组供 水;十八层至二十九层为高区,由高区变频供水机组供水。
3.1.4 住宅用水 分户计量 ,水表集中设于各层管井,表径均为DN25。
3.2 生活污水系统
3.2.1 该项目污、废水采用合流制。
3.2.2 最高日排水量52.92m3//d。
3.2.3 室内生活污水收集后,经化粪池处理后排入城市污水管网。
3.3 消火栓给水系统
3.3.1 室内消火栓用水量为20L/s,室外消火栓用水量为15L/s,火灾延续时间2小时。
3.3.2 室内消火栓采用临时高压给水系统,与小区其他单体区域联控;办公楼屋顶设高位消防水箱及增稳压设备,消 防泵房及水池设于办公楼地下室。
3.3.3 系统控制:系统设消火栓泵两台,互为备用。火灾发生时,按动任一消火栓箱内的启泵按钮或消防控制室、 水泵房内的手动启泵按钮均可启动消火栓加压泵向消防管网供水,并联动火灾报警系统报警。水泵启动后, 反馈水泵运行信号至消火栓和消防控制室。
3.3.4 室内设专用消防环管,系统入口处所需压力为1.07MPa;消防水泵接合器由小区统一设置。
3.3.5 消火栓口及水龙带直径采用DN65mm,25m长衬胶水带,水枪口径为?19mm。
3.3.6 地下室至二十二层选用旋转型消火栓SNZW65-Ⅲ-H,二十二层以上选用旋转型消火栓SNZ65-H。
3.4 灭火器配置
3.4.1 住宅层按轻危险级配置,其余部位按中危险级别配置。
3.4.2 灭火器选用手提式磷酸铵盐干粉灭火器;灭火型号为MF/ABC3,单具灭火级别2A/34B;灭火器配备位置及数 量详见各层平面图,灭火器设置于XM型冷轧钢灭火器箱内。
4. 消防贮水设施
4.1 本小区从市政引两路DN200给水管,保证室外消火栓水量,消防水池仅储存室内消防水量。
4.2 消防水池储存室内消火栓水量,有效容积400m3/。
4.3 高位消防水箱保证 消防系统 前10min水量,有效容积18m3/。
5. 管材
5.1 生活给水管
5.1.1 生活给水干管、立管采用SL-CS给水内衬不锈钢复合管,管径DN≤70mm螺纹连接,管径DN>70mm的卡箍连 接;管材断面、管螺纹处清理加工后,应采用SL-1型密封胶进行防腐、密封处理。生活给水支管采用S4系列 无规共聚聚丙烯(PP-R)给水管,热熔连接。
5.1.2 PP-R管不得直接与热水器连接,应采用长度不小于400mm的金属管段过渡。
5.2 生活污水管采用聚丙烯超级静音排水管,橡胶密封圈承插连接;排水横干管及以下部分采用柔性接口机制铸铁 排水管,明装的用卡箍式接口,埋地的用法兰承插式接口。
5.3 室内消火栓给水管采用内外壁热镀锌钢管。管径DN≤70mm螺纹连接,管径DN>70mm卡箍连接。
5.4 废水管:采用硬聚氯乙烯(PVC-U)管,胶粘剂粘接。
5.5 压力废水管采用热镀锌钢管,管径DN≤70mm螺纹连接,管径DN>70mm卡箍连接。

某小区1#住宅楼给排水施工图

某小区1#住宅楼给排水施工图

某小区1#住宅楼给排水施工图

以下是附件的其中一部分截图,共4张,您也可以 搜索 更多您想要的资源
  • 住宅楼给排水图纸 - 1
    住宅楼给排水图纸 - 1
  • 住宅楼给排水图纸 - 2
    住宅楼给排水图纸 - 2
  • 住宅楼给排水图纸 - 3
    住宅楼给排水图纸 - 3
  • 住宅楼给排水图纸 - 4
    住宅楼给排水图纸 - 4
以上是部分截图,请下载附件后查看完整高清内容
网站首页  |  关于我们  |  联系方式  |  帮助中心  |  免责声明  |  广告服务  |  网站留言  |  违规举报  | 
本站所有内容均由网友自主分享,仅供学习和参考,如有侵权内容或者违法行为,请及时联系站长删除。